A faulty in vehicle DCDC charger has fed 16V or so into my brand new IC7100, killing the main board and preventing it from transmitting. I've replaced the mainboard with a brand new one however I'm stuck with an non-transmitting PA board.
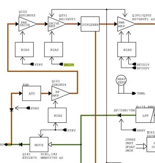
I've noticed, if I configure the radio at 7Mhz FM, I get a good carrier at the gate of the drive amp, however it's Vpp is 5V which I don't believe is enough for the drive amp MOSFET (Q251) to conduct, thus there is nothing driving the TX stage. I'm not exactly sure how the DRIDV bias works however I'm not measuring anything from the ribbon connector from the mainboard during TX (EP721).
What's the purpose of the "TX drive AMP idling current control" and what would be it's expected behaviour with no measured output? Should it's voltage be additive with the output of the earlier staged drive pre-amps?

